優質的服務流程
· quality of service processes ·

需求溝通傾聽客戶需求,了解用戶使用環境和現場工況
方案設計根據現場實際工況,針對性出具解決方案
合同簽訂技術和商務規范確認,簽訂合作協議
產品制作選擇最優質的元器件,嚴格按照技術協議
調試安裝現場規范安裝,靜態動態調試,分析儀運行
售后服務后續維護,持續跟進,終身維修

全國熱線
銷售熱線
公司地址山東濟南(nan)市槐蔭(yin)區太平河南(nan)路1567號均(jun)和(he)云(yun)谷濟南(nan)匯智港6號樓
近年來大氣污(wu)染防(fang)治引起(qi)各界關(guan)注,VOC種(zhong)類繁多,分(fen)(fen)布面(mian)廣,根(gen)據部分(fen)(fen)國(guo)外(wai)主要環境優先污(wu)染物名(ming)錄,VOC占80%以上。 隨著世(shi)界各國(guo)對VOC污(wu)染的(de)(de)日益重視和環保法規不斷嚴格VOC的(de)(de)排放標準(zhun),VOC治理技術亦在逐漸改進和完善。
西班牙(ya)、意大利等國家都普遍采用顆粒(li)碳吸附+氮氣(qi)脫(tuo)附+精餾塔這一套治理設(she)備,可以實現溶(rong)劑回收率高(gao)達90%,吸(xi)附(fu)(fu)材料使用(yong)壽(shou)(shou)命10年(nian)。其中,氮氣脫附(fu)(fu)溶(rong)劑回(hui)收具有(you)以下(xia)特點(dian):(1)避免了(le)廢(fei)水(shui)(shui)產(chan)生;(2)避免了(le)酸(suan)性(xing)水(shui)(shui)對吸(xi)附(fu)(fu)材料和(he)設備(bei)的腐(fu)蝕,延長了(le)吸(xi)附(fu)(fu)材料和(he)設備(bei)使用(yong)壽(shou)(shou)命;(3)深冷回(hui)收保證了(le)回(hui)收率(lv)高達90%。精餾塔分離(li)及提(ti)純具有(you)以下(xia)特點(dian):1.回(hui)收單一(yi)溶(rong)劑;2.精餾主(zhu)要(yao)是脫醇和(he)去水(shui)(shui);3.含水(shui)(shui)量≤0.1%;4.純度(du)(du)≥99.5%;5.酸(suan)度(du)(du)≤0.05%;6.允許(xu)有(you)1.5%以下(xia)的雜質(不明物)。
除了以上提到的顆粒碳吸附+氮氣(qi)脫附+精餾塔(ta)這一(yi)(yi)套設備外,日本等眾(zhong)多國外地區還會選擇其他的VOC治理設備,一(yi)(yi)起去看(kan)看(kan):
所需溫度:攝氏700-800度
對應廢氣種類:所有
廢氣凈化效率在99.8%以上
搭配廢(fei)氣機熱回(hui)收系統可有(you)效降低工廠營(ying)運成本(ben)

催化式廢氣處理爐(RCO)
所(suo)需溫度(du):攝氏300-400度(du)
根據廢(fei)氣濃(nong)度(du)而啟動的自燃性(xing)
系統(tong)設(she)計利用前處理劑和(he)觸媒清(qing)潔(jie)可延長設(she)備(bei)使用年(nian)限
可在(zai)前端配置各種(zhong)吸附材料

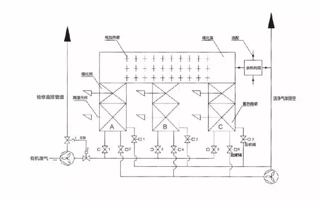
蓄熱式廢氣處理爐(RTO)
所需溫度(du):攝氏(shi)800-900度(du)
低于500ppm的甲苯濃度也(ye)可以啟(qi)動自燃(ran)性系統設計(ji)
可實現(xian)與(yu)RTO配合使(shi)用

搭配VOC濃縮裝置的廢氣處理爐
適用(yong)于低濃度及較低溫的排氣
沸石濃縮(suo)裝置可將廢氣量(liang)減少到1/10程度,并濃縮(suo)廢氣到10倍
使(shi)(shi)用輪轉濃縮(suo)后天然氣(qi)使(shi)(shi)用量(liang)將(jiang)減少約(yue)70%

流動層吸附式VOC回收、脫臭裝置
GASTAK流動層吸附式VOC回(hui)(hui)收、脫臭裝(zhuang)置是一種以回(hui)(hui)收排(pai)氣中所(suo)含(han)的(de)(de)VOC(揮(hui)發性有(you)機化合物)、除去排(pai)氣中的(de)(de)有(you)害、惡臭物質為目(mu)的(de)(de)的(de)(de)劃(hua)時代的(de)(de)排(pai)氣處理裝(zhuang)置。
1)球狀活性炭循環式VOCs回收,脫臭裝置
解決VOCs回收和脫臭的問題
KUREHA球狀活性炭(G-BAC)在(zai)分別獨立的(de)(de)(de)吸(xi)附塔(ta)(ta)及清(qing)除(chu)(chu)塔(ta)(ta)中循環,連續(xu)再生的(de)(de)(de)同(tong)時,除(chu)(chu)去(qu)排氣中的(de)(de)(de)VOC。吸(xi)附塔(ta)(ta)形成(cheng)有多段的(de)(de)(de)流動床(chuang),活性炭吸(xi)附VOC后,會被氣流傳遞送至(zhi)清(qing)除(chu)(chu)塔(ta)(ta)上部(bu)。清(qing)除(chu)(chu)塔(ta)(ta)形成(cheng)有移動床(chuang),G-BAC被鑄入(ru)有黃銅(tong)的(de)(de)(de)加熱(re)器,加熱(re)至(zhi)150-400℃的(de)(de)(de)同(tong)時,與(yu)清(qing)除(chu)(chu)氣體相對接觸,清(qing)除(chu)(chu)VOC。清(qing)除(chu)(chu)后的(de)(de)(de)VOC在(zai)冷凝器中冷卻凝結后,作為液體被回收。清(qing)除(chu)(chu)了(le)VOC的(de)(de)(de)G-BAC被氣流傳送至(zhi)吸(xi)附塔(ta)(ta)上部(bu)進行(xing)循環,構成(cheng)吸(xi)附,清(qing)除(chu)(chu)地連續(xu)系(xi)統。
2)氯系溶劑回收裝置
低成本溶劑回收系統
一種使(shi)用KUREHA球狀活性炭(tan),回(hui)收(shou)排氣中(zhong)的氯系(xi)溶(rong)劑(四氯乙烯)的裝置。吸附采用高效的流動床方(fang)式清除氣體(ti)使(shi)用空氣,而是一種運轉成本(ben)低(di)廉、設備(bei)費用也(ye)極低(di)的回(hui)收(shou)裝置。

全熱交換器
全熱交換器是為空調而設計強(qiang)而有(you)效(xiao)的(de)節能系統(tong),可(ke)回收廢(fei)氣中的(de)顯熱及(ji)潛熱;
設備采用(yong)離子樹脂(zhi)為吸濕劑,可避(bi)免VOC轉(zhuan)移至大氣(qi),有效改善了(le)印刷(shua)或(huo)加工工廠內因(yin)使用(yong)沸(fei)石或(huo)硅膠的傳統設計而導致的氣(qi)味問題;
依客戶(hu)的(de)廠(chang)房(fang)配置此系統(tong)可加裝與室(shi)內(nei)或室(shi)外;
全熱交換節能系統的特點:
獨立的(de)控制系統——觸摸屏(ping),可顯示(shi)系統圖,自動偵(zhen)測并(bing)演算(suan)數值,可根據最有(you)利(li)于成本或節能的(de)計算(suan),自動判斷開啟或停止;
環境調查(cha)及(ji)效能演算——實際裝機前,我們(men)提供周邊(bian)環境調查(cha)及(ji)效能演算以(yi)驗證其效果;
最優(you)化的風管(guan)配置及保溫施工(gong)——依據(ju)個(ge)別案件(jian)設計最適(shi)合的風管(guan)配置,保溫施工(gong)可有效避免熱能損(sun)失。

與國內的VOC處理技術和設備相比,以上6項設備技術(shu)功能更(geng)為全(quan)面,治理VOC的同時還能針對其他的廢棄進行處理;且相對更節(jie)能,在處理VOC時的能耗較低;成本低,由于工藝(yi)中包含了(le)(le)熱回收的(de)工藝(yi),一定程度上減(jian)少(shao)了(le)(le)投入的(de)成本。


需求溝通傾聽客戶需求,了解用戶使用環境和現場工況
方案設計根據現場實際工況,針對性出具解決方案
合同簽訂技術和商務規范確認,簽訂合作協議
產品制作選擇最優質的元器件,嚴格按照技術協議
調試安裝現場規范安裝,靜態動態調試,分析儀運行
售后服務后續維護,持續跟進,終身維修