優質的服務流程
· quality of service processes ·

需求溝通傾聽客戶需求,了解用戶使用環境和現場工況
方案設計根據現場實際工況,針對性出具解決方案
合同簽訂技術和商務規范確認,簽訂合作協議
產品制作選擇最優質的元器件,嚴格按照技術協議
調試安裝現場規范安裝,靜態動態調試,分析儀運行
售后服務后續維護,持續跟進,終身維修

全國熱線
銷售熱線
公司地址山東濟(ji)南市槐(huai)蔭區太平(ping)河南路1567號(hao)均和云谷濟(ji)南匯智港6號(hao)樓
本站曾連續分(fen)享(xiang)過不少焦化行業(ye)的(de)VOCs收集及治理(li)技術,筆者個人認為(wei),從務(wu)實(shi)達(da)標角度來講,焦化行業(ye)是目前VOCs治理(li)最為(wei)復(fu)雜的(de)行業(ye)之一,目前孤陋寡聞,還未聽見/看見哪里有可(ke)以經得住推敲的(de)參考(kao)案例,也請同(tong)行朋(peng)友多互通分(fen)享(xiang)。
下面(mian)分享焦(jiao)化VOCs治理(li)的一則思路,僅(jin)供(gong)參考(kao)。

粗苯工(gong)(gong)段(duan)(duan)、鼓冷(leng)工(gong)(gong)段(duan)(duan)( 機械刮(gua)渣槽(cao)及排渣口除外) 屬于(yu)密(mi)封(feng)性好的(de)儲槽(cao)。鼓冷(leng)工(gong)(gong)段(duan)(duan)、粗苯工(gong)(gong)段(duan)(duan)在生產過程中揮(hui)(hui)發(fa)(fa)性氣(qi)體成分復(fu)雜,鼓冷(leng)工(gong)(gong)段(duan)(duan)有焦油氣(qi)、氨氣(qi)、氰化氫、硫化氫、非(fei)甲烷總烴、苯并( a) 芘以(yi)及萘等揮(hui)(hui)發(fa)(fa)性復(fu)雜成分,粗苯工(gong)(gong)段(duan)(duan)主(zhu)要揮(hui)(hui)發(fa)(fa)苯氣(qi)和(he)非(fei)甲烷總烴。因(yin)此治理(li)起來難度就比較大。采(cai)用傳(chuan)統的(de)吸(xi)收(shou)(shou)吸(xi)附處理(li)工(gong)(gong)藝很容易(yi)因(yin)為操作不(bu)當等原(yuan)因(yin)造成排放超標。采(cai)用“氮氣(qi)密(mi)封(feng)收(shou)(shou)集- 負(fu)壓調節—廢氣(qi)合并后油洗—引(yin)風(feng)機—回煤(mei)氣(qi)負(fu)壓管道”工(gong)(gong)藝路(lu)線可(ke)有效解決上述問題,具體工(gong)(gong)藝流程圖如下(xia)圖。

廢(fei)(fei)(fei)氣(qi)(qi)(qi)(qi)(qi)引入(ru)煤(mei)氣(qi)(qi)(qi)(qi)(qi)負壓(ya)系統最(zui)大(da)的(de)(de)問題(ti)是安(an)全(quan)性,需嚴格限制(zhi)(zhi)廢(fei)(fei)(fei)氣(qi)(qi)(qi)(qi)(qi)中(zhong)的(de)(de)氧(yang)含(han)(han)量,確保廢(fei)(fei)(fei)氣(qi)(qi)(qi)(qi)(qi)中(zhong)的(de)(de)氧(yang)含(han)(han)量不高(gao)(gao)于2%。在廢(fei)(fei)(fei)氣(qi)(qi)(qi)(qi)(qi)總管上增加(jia)(jia)在線氧(yang)分析儀和(he)緊急(ji)切斷閥,并采用(yong)(yong)DCS 自動控制(zhi)(zhi)連鎖,當廢(fei)(fei)(fei)氣(qi)(qi)(qi)(qi)(qi)中(zhong)氧(yang)含(han)(han)量高(gao)(gao)于2% 時,立即(ji)關閉緊急(ji)切斷閥,同時采用(yong)(yong)源頭分組(zu)氮封單元( 對于每個容(rong)積(ji)達(da)到(dao)或超過100 m3 的(de)(de)槽(cao)罐或幾個水封以及槽(cao)罐加(jia)(jia)起來容(rong)積(ji)達(da)到(dao)100 m3 時,使用(yong)(yong)1 個廢(fei)(fei)(fei)氣(qi)(qi)(qi)(qi)(qi)調節閥+ 1 個氮氣(qi)(qi)(qi)(qi)(qi)調節閥+ 1 個壓(ya)力(li)在線監測點+ 呼吸閥+阻火(huo)器的(de)(de)組(zu)合控制(zhi)(zhi)方式) 和(he)負壓(ya)控制(zhi)(zhi)兩項措(cuo)施從(cong)源頭上控制(zhi)(zhi)氧(yang)氣(qi)(qi)(qi)(qi)(qi)的(de)(de)進入(ru)。

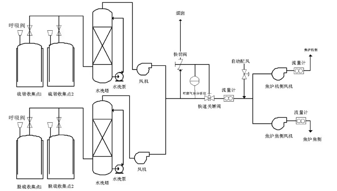
密封性不好的儲槽主要包括硫(liu)銨、脫硫(liu)、鼓冷(leng)工(gong)段(duan)機械刮渣槽及排渣口等。采用(yong)“分(fen)工(gong)段(duan)水洗(xi)- 多路廢(fei)氣匯合后進焦(jiao)爐燃燒”工(gong)藝路線(xian),工(gong)藝流(liu)程見下圖。

密封性不好的收集點采用水簡單洗滌經風機匯總后送到焦爐廢氣盤,作為空氣的配風送至焦爐進行燃燒。在廢氣總管上增加可燃氣體檢測儀,實時檢測廢氣中可燃氣體含量,當可燃氣體超標時,及時切斷廢氣進口,廢氣通過煙囪臨時排放。由兩臺小風機將VOCs 送入焦爐的機焦兩側,總流量計后安裝一個自動配風閥,2臺風機及自動配風閥均由DCS 系統自動控制,保證機焦兩側流量均衡,同時保證機焦兩側流量之和略大于總流量,當廢氣量不穩定時,系統供焦爐減少的廢氣量由空氣補足,維持焦爐進氣量穩定,不影響焦爐加熱系統。
山東新澤儀(yi)器有限(xian)公司是一(yi)(yi)家專(zhuan)業從事cems煙氣連(lian)續(xu)排放檢(jian)測系統、VOC、磨(mo)煤機、氨逃(tao)逸、環(huan)保煙氣在線(xian)監測系統及配套零部件(jian)產品研發、生產、銷售及售后(hou)服務為一(yi)(yi)體(ti)的高科(ke)技企(qi)業。我們注(zhu)重(zhong)用戶(hu)體(ti)驗,并(bing)且擁(yong)有豐富的產品研發經驗和專(zhuan)業知識,為數以千計的用戶(hu)提供最+的產品解決方案。lm


需求溝通傾聽客戶需求,了解用戶使用環境和現場工況
方案設計根據現場實際工況,針對性出具解決方案
合同簽訂技術和商務規范確認,簽訂合作協議
產品制作選擇最優質的元器件,嚴格按照技術協議
調試安裝現場規范安裝,靜態動態調試,分析儀運行
售后服務后續維護,持續跟進,終身維修