MCS100EHW型 成套多組分分析系統
- 品牌:西克麥哈克
- 型號:MCS100EHW型
- 廠家:西克麥哈克
MCS100EHW型 成套多組分(fen)分(fen)析系統

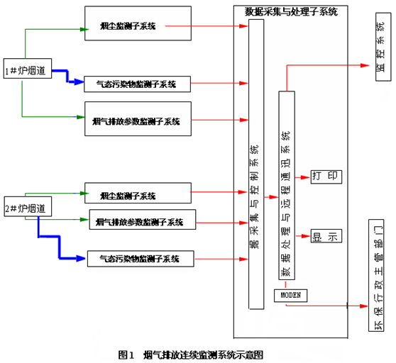
一、系統(tong)組成(cheng)
系(xi)(xi)統(tong)(tong)包括:每臺爐的(de)煙(yan)(yan)道/煙(yan)(yan)囪(cong)采(cai)用1對1的(de)形(xing)式對脫酸(suan)效果進行監(jian)控(kong),并滿足環(huan)保監(jian)測(ce)(ce)要求;此時每個煙(yan)(yan)道/煙(yan)(yan)囪(cong)需要一(yi)套脫酸(suan)氣(qi)(qi)體(ti)監(jian)測(ce)(ce)系(xi)(xi)統(tong)(tong),共(gong)2套;煙(yan)(yan)囪(cong)總排放口煙(yan)(yan)氣(qi)(qi)在線監(jian)測(ce)(ce)系(xi)(xi)統(tong)(tong)(簡稱(cheng)CEMS)由氣(qi)(qi)態參數(shu)(HCl、SO2、NOX、CO、HF、H2O、O2)監(jian)測(ce)(ce)子(zi)系(xi)(xi)統(tong)(tong)、煙(yan)(yan)塵監(jian)測(ce)(ce)子(zi)系(xi)(xi)統(tong)(tong)、煙(yan)(yan)氣(qi)(qi)排放參數(shu)(溫度、壓力、流(liu)量(liang))監(jian)測(ce)(ce)子(zi)系(xi)(xi)統(tong)(tong)、系(xi)(xi)統(tong)(tong)控(kong)制(zhi)及(ji)數(shu)據采(cai)集處理子(zi)系(xi)(xi)統(tong)(tong)組成。
二、系(xi)統方案介(jie)紹(shao)
因為環(huan)保法規不要求對(dui)HF進行監測,即便監測也只能使(shi)用激(ji)光(guang)高精度的HF分析(xi)(xi)儀,傅立葉紅外(wai)(wai)和其他紅外(wai)(wai)方(fang)法(包括濾波紅外(wai)(wai),如SICK和ESA產品)無法監測脫酸后(hou)小于1ppm的HF含量,故以(yi)下方(fang)案(an)采用激(ji)光(guang)方(fang)法測量HF含量。如果需要真正監測低濃度的HF含量,建(jian)議選用我公司(si)的高精度的激(ji)光(guang)GM700 HF分析(xi)(xi)儀。
此(ci)時需要(yao)監(jian)測2根(gen)煙(yan)(yan)囪的(de)HCl、SO2、NOX、CO、HF、H2O、O2的(de)含(han)(han)量,脫酸效(xiao)果監(jian)測采用(yong)(yong)“1拖(tuo)1”的(de)高溫濾(lv)波(bo)紅(hong)外分(fen)析(xi)(xi)儀(yi)(yi):即(ji)2根(gen)煙(yan)(yan)囪用(yong)(yong)2套氣體分(fen)析(xi)(xi)儀(yi)(yi)表,在2個煙(yan)(yan)囪分(fen)別(bie)安(an)裝(zhuang)一臺高溫濾(lv)波(bo)紅(hong)外分(fen)析(xi)(xi)儀(yi)(yi)表。針(zhen)對HF的(de)測量采用(yong)(yong)激(ji)光(guang)(guang)法測量微(wei)量HF含(han)(han)量,每(mei)個煙(yan)(yan)囪安(an)裝(zhuang)1套高精度激(ji)光(guang)(guang)HF監(jian)測儀(yi)(yi)(GM700)。
鑒(jian)于垃(la)圾電廠中氣(qi)(qi)(qi)體(ti)(ti)成分的(de)復雜性:含(han)有HCl,NOx,SO2,以及NH3,使用(yong)常(chang)(chang)用(yong)的(de)常(chang)(chang)溫(wen)(wen)(wen)分析(xi)(xi)方法時(shi)(shi),需要將氣(qi)(qi)(qi)體(ti)(ti)溫(wen)(wen)(wen)度降低(di)到常(chang)(chang)溫(wen)(wen)(wen),此時(shi)(shi)水已經變成液態(tai),即便在快速冷凝后,也會(hui)有少量水生成,大(da)部分酸性氣(qi)(qi)(qi)體(ti)(ti)此時(shi)(shi)也在酸的(de)露(lu)(lu)點以下(xia),容(rong)(rong)易(yi)生成腐(fu)(fu)蝕(shi)性極(ji)強的(de)混合酸,將分析(xi)(xi)氣(qi)(qi)(qi)室腐(fu)(fu)蝕(shi),極(ji)大(da)地降低(di)了分析(xi)(xi)儀表(biao)的(de)使用(yong)壽命;在此溫(wen)(wen)(wen)度條(tiao)件(jian)下(xia),酸性氣(qi)(qi)(qi)體(ti)(ti)也容(rong)(rong)易(yi)與NH3反應生成固(gu)體(ti)(ti)銨(an)鹽,使管路極(ji)其容(rong)(rong)易(yi)堵塞,維護量極(ji)大(da)。故建議使用(yong)高溫(wen)(wen)(wen)分析(xi)(xi)儀表(biao),高溫(wen)(wen)(wen)分析(xi)(xi)儀表(biao)在高溫(wen)(wen)(wen)條(tiao)件(jian)下(xia)采樣,使用(yong)高溫(wen)(wen)(wen)伴熱管線,全(quan)程溫(wen)(wen)(wen)控在180℃以上,并(bing)在此溫(wen)(wen)(wen)度時(shi)(shi)進行直接(jie)分析(xi)(xi),控制氣(qi)(qi)(qi)體(ti)(ti)在酸的(de)露(lu)(lu)點和水的(de)露(lu)(lu)點之(zhi)上,不(bu)(bu)會(hui)生成酸,對(dui)儀表(biao)不(bu)(bu)會(hui)產(chan)生腐(fu)(fu)蝕(shi)和堵塞。
煙塵儀(yi)、流量(liang)(liang)計、溫度(du)/壓力儀(yi)測(ce)量(liang)(liang)后(hou)數(shu)據以(yi)4-20mA信(xin)號輸入(ru)(ru)(ru)數(shu)據采(cai)集(ji)系(xi)(xi)統(tong);氣態參數(shu)監(jian)測(ce)子(zi)系(xi)(xi)統(tong)為全(quan)過(guo)程高(gao)溫抽取(qu)法(fa),即煙氣經(jing)(jing)由加熱探桿和(he)高(gao)溫探頭抽取(qu),經(jing)(jing)過(guo)濾粉塵后(hou)進入(ru)(ru)(ru)高(gao)溫輸氣管線、流量(liang)(liang)調節后(hou)進入(ru)(ru)(ru)高(gao)溫多組(zu)分(fen)紅外(wai)分(fen)析儀(yi)進行(xing)測(ce)量(liang)(liang),測(ce)量(liang)(liang)結(jie)果在儀(yi)表上就(jiu)有(you)顯示,另(ling)外(wai)也(ye)有(you)4-20mA信(xin)號輸入(ru)(ru)(ru)數(shu)據采(cai)集(ji)系(xi)(xi)統(tong);系(xi)(xi)統(tong)控制(zhi)及數(shu)據采(cai)集(ji)處(chu)理(li)子(zi)系(xi)(xi)統(tong)可(ke)采(cai)集(ji)測(ce)量(liang)(liang)信(xin)號,并進行(xing)運算、統(tong)計、存貯、事件分(fen)類(lei)處(chu)理(li)(電(dian)源故障、排(pai)放源停(ting)運、校準、維(wei)護、排(pai)放超標、缺失數(shu)據、超測(ce)定(ding)上限(xian)、儀(yi)器故障等等,事件分(fen)辨率(lv)≤20ms)、數(shu)據合理(li)性檢查(cha)和(he)可(ke)以(yi)刪除指(zhi)定(ding)的(de)記錄等。另(ling)外(wai)各被測(ce)組(zu)分(fen)的(de)信(xin)號也(ye)送到(dao)DCS(模擬量(liang)(liang)或RS485)。

三、各儀(yi)器(qi)設備的技術指標(biao)
1、MCS100E 高溫(wen)紅外分析(xi)儀技術(shu)指標
● 生產(chan)廠家(jia):德國SICK公司(si)
● 產品型號:MCS100E
● 測(ce)量(liang)原理:雙波長、氣(qi)體濾波相關型紅(hong)外光度(du)計
● 光譜范(fan)圍:1—16μM
● 典(dian)型測量組分:HCl;H2O;SO2;CO;NO;NO2;N2O;CO2;O2
● 測量(liang)范(fan)圍:每個組分兩個測量(liang)范(fan)圍,有自(zi)動量(liang)程(cheng)(cheng)選擇,自(zi)由編程(cheng)(cheng)
● 限值:對每(mei)個組(zu)分(fen)有兩個限值,可自(zi)由(you)編程,“常(chang)閉”或“常(chang)開(kai)”
● 零(ling)點飄移:<1% 滿量程(cheng)/月
● 量(liang)程(cheng)漂移(yi)飄移(yi):<±2% 滿量(liang)程(cheng)/月
● 靈(ling)敏(min)度漂移(yi):≤±2% 滿(man)量(liang)程/月
● 溫度(du)影響:<±2%/10K
● 壓力校正:0.7—1.2巴的(de)大氣壓力變化(hua)(可選)
● 干(gan)擾組分補(bu)償:最多4個干(gan)擾變量(liang)(liang),包括外部輸入的變量(liang)(liang)用于計(ji)算
● 線性化:在輸入校正(zheng)值后自動進行
● 靈敏度控制:滿量程(cheng)氣,內標氣室(shi)任選
● 校正(zheng)氣室:最多3個(ge)
● 接口(kou):兩個光學接口(kou)
● 顯示:7.4"黑(hei)白液晶顯示,點陣640×480
● 鍵(jian)盤:有數字鍵(jian)和功能(neng)鍵(jian)的數字薄膜(mo)鍵(jian)盤。可連接外部鍵(jian)盤
● 操作:對(dui)于用戶(hu)和專家(jia)有兩種操作級(ji)別(通過密(mi)碼輸入(ru))
● 儲存:8MB(可(ke)增至(zhi)48MB,作為可(ke)選(xuan))硅盤
● 氣(qi)室(shi):光路長度3.18m或者6.36m,最大光路根據需要選擇(ze)
● 溫度:100℃或185℃,最大200℃
● 過(guo)濾器孔徑(jing):10μm
● 窗(chuang)口材料(liao):標準CaF2,可選(xuan)BaF2,IG2
● 襯墊材料:反射鏡:Viton,可(ke)選:Kalrez。氣體入口:PTFE。窗(chuang)口(kou):有FEP涂層的Viton,可選:Kalrez
● 氣體流(liu)量:200/600l/h (根據應用)
● 殼(ke)體(ti):尺寸(665×440×350)mm (H×W×D)
材料:鋼板
重量:大約70 Kg
顏(yan)色(se):RAL7032 (灰色(se))
● 保護級別:IP54
● 光(guang)纜連接:光(guang)學的連接 (例(li)如(ru):Hirschmann OVKS2.2)發射(she)LED:660nm,推薦的(de)光(guang)纜:聚(ju)合物光(guang)纜 980/1000μm。
● 樣氣連接: 樣氣入(ru)口6MM,樣(yang)氣出口(kou)10mm,各自有(you)鎖緊連接(jie)配(pei)件(標準)
● 環境(jing):環境(jing)溫度:+5℃—+45℃,環境濕度:最(zui)大80%(不冷凝)
● 供電:AC115/230V, +10%/-15%, 60/50Hz
● 功(gong)耗:850VA
● 許可證(zheng):EV1010-1, EN61326-1
● 信號輸(shu)出:模擬:8×0(4)—20mA。最(zui)大(da)電阻500歐,光耦電流(liu)隔離(li)
● 響(xiang)應(ying)時間(T90﹪): ≤140
2、GM700 激光測試儀 (測量HF)可選項-中國(guo)相關垃圾標準不要求(qiu)測量HF
● 生(sheng)產廠家:德國SICK公司
● 產品型(xing)號:GM700
● 測(ce)量原理:雙(shuang)光(guang)程激光(guang)法(fa)
● 測量范圍:HCl:0-10/3000ppm(量程(cheng)可根(gen)據現場自(zi)由選擇),HF: 0-2/2500ppm(量程可根據現場自由選擇)
● 精度:≤±1% 滿量(liang)程
● 零點漂(piao)移:≤±1% 滿量程(cheng)/月
● 量程漂移(yi):≤±1% 滿量程/月(yue)
● 響(xiang)應時間:≤2s
● 輸(shu)出信號: 4~20mA
3、FW300 煙塵儀
● 生產廠(chang)家:德國SICK公司
● 產(chan)品型號(hao):FW300
● 測量(liang)原理:雙光(guang)程激光(guang)法
● 測量范圍(wei):0-100-1000mg/m3 (量程可根據現場含塵量自由選擇)
● 精度:≤±2% 滿(man)量(liang)程
● 零(ling)點(dian)漂移:≤±2% 滿量(liang)程/月(yue)
● 量程漂移(yi):≤±2% 滿量程/月
● 響應時間:≤2s
● 輸出信號: 4~20mA
● 零點標定:自動
4、流速測定(ding)儀
● 原(yuan)理: 壓(ya)差法
● 量程范圍:0-40m/S
● 零點漂(piao)移:±1%F.S./W
● 量(liang)程漂移:±1%F.S./W
● 精(jing)確度(du):±0.1m/s
● 響應時間:0.005秒(miao)
● 輸出:4-20mA
5、SMC-202溫度/壓力儀
● 測量范圍:溫(wen)度:0 ---300℃
壓力(li):-10Kpa --- +10Kpa
● 測量原理:溫(wen)度:PT100鉑電阻,壓(ya)力:絕壓(ya)法(fa)
● 精度:≤±2% 滿量程(cheng)
● 零(ling)點漂移(yi): ≤±2% 滿量程(cheng)/月
● 量程(cheng)漂移:≤±2% 滿量程(cheng)/月(yue)
● 靈敏度漂移:≤±2% 滿量程/月
● 響應時(shi)間:≤2s
● 輸(shu)出信(xin)號: 4~20mA
● 探頭(tou)材(cai)質:316L不銹鋼
● 探桿材質:316L不銹鋼
6、數據采集和處理(li)系統(tong)
6.1 硬件技(ji)術指(zhi)標
● 工控(kong)機(ji)主機(ji)生產廠家:DELL
● 型(xing)號:DELL工作站AWS-8259TP
● CPU:PIII 1.0 GHz
● 內存(cun):512M
● 硬盤:40G
● 光(guang)驅:有(you)
● 顯示器:17”液晶
MCS100EHw整(zheng)套(tao)特性規(gui)格(ge):SICK基(ji)于(yu)同一平臺提供不(bu)同類型的煙氣監測系統能精確的滿足不(bu)同的需求(qiu)。
四、系統變量(liang)
·MCS100EHW采用高溫測量技術,系統適用于垃圾焚燒廠(垃圾焚燒廠等高腐蝕性氣體排放環境)
·MCS100EPD使用氣體干燥氣(滲透型干燥)記錄特別小的測量范圍
·MCS100ECD 采用冷凝器用于電廠
五、應用
在垃圾焚燒(shao)廠、電廠、鋼廠、水泥廠和工業過程中的煙氣(qi)監測
六、技術數據表
測(ce)量組分:MCS100EHW:HCl,SO2,CO,NO,NH3,H2O,CO2,O2
MCS100EPD:HCl,SO2,CO,NO2,CO2,O2
MCS100ECD:SO2,CO,NO,NO2,CO2,O2,N2O,CH4,等
組分(fen)數(shu)目:根據(ju)客戶數(shu)據(ju)表(biao)要求,最(zui)多(duo)8個加(jia)O2,FID也可以加入(ru)系統
環境(jing)溫度:5℃--35℃
符合性(xing):MCS100EHW,Federal German Pollution Control Act(13th/17th Implementing Ordinance)MCS100PD, Federal German Pollution Control Act(13th/17th Implementing Ordinance)
保(bao)護類型:IP54
接(jie)口:可(ke)選RS232,Modbus-protcol,Modem-connection
測量(liang)值輸出:0/4—20mA
狀(zhuang)態/控制信(xin)號:維修,故障,其他可選
系統結構:MCS100EHW 熱測(ce)量技術
MCS100EPD 有(you)滲透(tou)型干(gan)燥(zao)管
MCS100ECD有(you)氣體冷凝器
尺(chi)寸:(W×H×D):800mm×2100mm×800mm
七、注釋
系統(tong)工程(cheng):我們不僅提(ti)供系統(tong),而且還提(ti)供從工業過程(cheng)測量(liang)到復雜的排放監測系統(tong)的解(jie)決(jue)方(fang)案。這里包括關鍵解(jie)決(jue)方(fang)案,例如分析小屋。
- ZIRKOR302型 氧分析器2016-03-29
- SMC-9015型 氣體分析系統2016-03-29
- SMC-9013型 氣體分析系統2016-03-29
- SMC-9005型 氣體分析系統2016-03-29
- SMC-9004系列常溫氣體分析器系統2016-03-29
- SMC-9004H型窯尾高溫水泥分析系統2016-03-29
- SIDOR型 氣體分析器2016-03-29
- SCP3000型 窯爐入口的氣體取樣系統2016-03-29
- S700型 模塊化多組分氣體分析器2016-03-29
- MCS100EHW型 成套多組分分析系統2016-03-29
- 煙氣排放連續監測系統2023-05-06
- 抽取式超低粉塵儀2023-05-06
- 氨逃逸在線監測設備2023-05-06
- 環境空氣非甲烷總烴連續監測系統2023-05-06
- 污染源VOCs監測系統2023-05-06
- 二氧化碳(CO2)排放連續監測系統2023-05-06
- 廢氣非甲烷總烴在線監測系統2022-04-06
- 冶金行業在線氣體分析系統2023-05-06
- 乙炔中氧氣含量分析系統2023-05-06
- 防爆型煙氣連續排放監測系統2023-05-06


當前位置:

需求溝通傾聽客戶需求,了解用戶使用環境和現場工況
方案設計根據現場實際工況,針對性出具解決方案
合同簽訂技術和商務規范確認,簽訂合作協議
產品制作選擇最優質的元器件,嚴格按照技術協議
調試安裝現場規范安裝,靜態動態調試,分析儀運行
售后服務后續維護,持續跟進,終身維修


咨詢熱線